Тел: +38 (057) 720-91-19 Email: sales@aqteck.ua; support@aqteck.ua Viber (только текстовые сообщения) 61153, г. Харьков, ул. Гвардейцев Широнинцев, 3А 0-800-21-01-96
РусУкр
0-800-21-01-96 ТЕХПОДДЕРЖКА
( бесплатно со стационарных и мобильных телефонов по территории Украины )
МВ210. Модули ввода дискретных сигналов с интерфейсом Ethernet
Доступность: Стандартная модификация

МВ210. Модули ввода дискретных сигналов с интерфейсом Ethernet

Доступность: Стандартная модификация

ВОЗОБНОВЛЕНИЕ ПРОДАЖ в МАЕ / ИЮНЕ

Модули ввода дискретных сигналов применяются для обработки и дальнейшей передачи в сеть Ethernet сигналов с кнопок, герконов, концевых выключателей, энкодеров, импульсных датчиков и других устройств с дискретным выходным сигналом.

МВ210-202 МВ210-212 МВ210-204 МВ210-214 МВ210-221

Общий чертеж

Общая схема подключения МВ210-202 Общая схема подключения МВ210-212 Общая схема подключения МВ210-204 Общая схема подключения МВ210-214 Общая схема подключения МВ210-221

Схема подключения датчиков «сухие контакты»

- Схема подключения датчиков «сухие контакты» Схема подключения датчиков «сухие контакты» Схема подключения датчиков «сухие контакты»

Схема подключения контактных датчиков

Схема подключения контактных датчиков Схема подключения контактных датчиков - -

Схема подключения дискретных сигналов ~230 В

-

Однофазные цепи

МВ210-221 схема подключения однофазные цепи

Трехфазные цепи

МВ210-221 схема подключения трехфазные цепи

Схема подключения датчиков n-p-n типа

Схема подключения датчиков n-p-n типа Схема подключения датчиков n-p-n типа

Схема подключения датчиков p-n-p типа

 
Схема подключения датчиков p-n-p типа - -

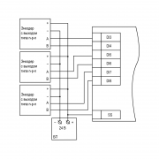
Схема подключения энкодера n-p-n типа

 
Схема подключения энкодера n-p-n типа - -

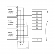
Схема подключения энкодера p-n-p типа

 
Схема подключения энкодера p-n-p типа - -

Обратная связь